Web design by Aleksey Zolotarenko | Contact Us




предыдущая страница                                              следующая страница


2.6. Другие методы синтеза фуллеренов

Фуллерены можно также получать и другими методами, а не только испарением углерода при воздействии лазера, электрической искры или солнца. Однако эти методы не позволяют существенно увеличить выход фуллеренов.
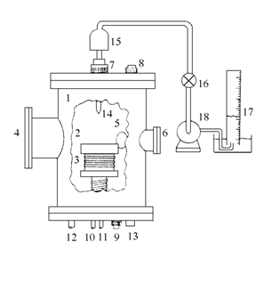
Предложены методы синтеза фуллеренов путем неполного сжигания углеводородов. Например, из пламени при горении смеси бензолкислород или этилен(ацетилен)кислород. Оптимальные условия синтеза [21] следующие: давление газов 69 Торр, отношение C/O равно 0.989, разбавление горючей смеси гелием, взятого в объеме 25 %. Установка для синтеза фуллеренов методом сжигания углеводородов приведена на рис. 2.11. Она состоит из камеры низкого давления, смотровых окон для визуального наблюдения и оптической диагностики, устройства электрического поджига смеси, устройства для взятия проб. Сгорание происходит на горизонтальной медной плите (диаметром 100 мм и толщиной 12 мм), имеющей отверстия, через которые подаются органическое горючее и кислород. Выход смеси фуллеренов С60/С70 - около 8 %.



Рис. 2.11. Камера для синтеза фуллеренов методом сжигания углеводо-родов: 1 - камера низкого давления; 2 - медная пластина; 3 - водоохлаждаемый змеевик; 4, 5, 6 - смотровые окна; 7, 8, 9, - питатели горючей смесью; 10 - трубопровод гашения пламени; 11 - трубопровод питания сердцевины пламени; 12, 13 - отсасывающие трубопроводы; 14 - пробоотборник; 15 - фильтр; 16 - вентиль; 17 - расходомер газа; 18 - вакуумный насос.

При пиролизе нафталина С10Н8 при 1000 С в потоке аргона можно получить частично гидрированные фуллерены, например С60Н36. В [22, 23] сообщается о возможности получения фуллеренов из расплава железо - углерод. Авторы в [22] исходили из того, что в расплаве чугуна избыточный (несвязанный) углерод образует кластеры, которые затем самоорганизуются в фуллерены. В 1988 г. было заявлено изобретение [23], суть которого состоит в получении углеродных кластеров при охлаждении заэвтектического чугуна. Для стабилизации образующихся кластеров в расплав вводят лантаноиды.
В многочисленной патентной литературе заявлены различные способы увеличения выхода фуллеренов и эндометаллофуллеренов [24-45]. В некоторых из них предлагают использовать СВЧ для прогрева графита и возгонки фуллеренов [25]. Процесс нагревания проводится подведением СВЧ-мощности в инертном газе при атмосферном давлении. Возгонка требует всего нескольких секунд. Конденсат содержит 75 % С60 и 25 % С70. Есть предложение испарять углерод в магнитном поле [26]. В ряде патентов в качестве источника углерода предлагают использовать жидкие и газообразные углеводороды, спирты и т. д. [27-29]. Рекомендуется использовать в качестве среды наряду с гелием аргон, водород и углеводороды [30]. Сообщается, что кластеры, в том числе С60, можно выделить из сажи, содержащейся в отработанных газах двигателей внутреннего сгорания, использующих ароматические углеводороды [31]. Углеродные кластеры высокой чистоты и с хорошим выходом могут быть получены при нагревании в интервале температур 500-2500 оС паров конденсированных полициклических ароматических соединений, содержащих пяти- и шестичленные кольца [32].
Фуллерены можно получать также сжиганием бензола в пламени при 1400-3000 К. Выход фуллеренов зависит от соотношения С/О, давления, температуры, времени выдержки [33]. Фуллерены образуются при пиролизе ароматических углеводородов при температуре 500-3000 оС в атмосфере инертного газа [34]. Пиролиз происходит легче, если ацетилен или этилен разлагается в контейнере в присутствии переходного металла (кроме Cu и Ag) или редкоземельного металла в атмосфере инертного газа [35]. Существуют и другие подходы по получению фуллеренов, описанные, в патентах [36-40] и обзорах [1-9].

предыдущая страница                                              следующая страница




От авторов


Издание настоящей книги стало возможным благодаря реализации договора о творческом сотрудничестве между Институтом проблем материаловедения Национальной академии наук Украины и Институтом проблем химической физики Российской академии наук в рамках выполнения совместной программы “Фуллерены и атомные кластеры”.
За последние 10 лет наблюдается бурный рост потока информации в области знаний фуллереноподобных материалов, открытых в 1985 году. Задача, которую поставили авторы перед собой, состояла в том, чтобы обобщить эту информацию и в сжатой форме изложить основные представления о новом классе углеродных материалов. Из огромного информационного потока по фуллеренам, нанотрубкам и кластерам, а это десятки тысяч источников: книг, патентов, научных и популярных статей, был взят тот минимум, который позволил бы неискушенному читателю войти в мир углеродных наноструктур с его специфическими особенностями. Большой интерес среди ученых вызывает особенность строения фуллеренов, обусловленная их сферичностью. Завершенность элементарной структурной единицы, по сравнению с бесконечными кластерами атомов в карбине, графите и алмазе, обусловливает уникальную способность фуллеренов растворяться в растворителях. Это единственная растворимая форма углерода.
Фуллерены - интересный объект исследований во многих областях науки - физике, химии, геологии, биологии, медицине, материаловедении и других. Благодаря наличию у молекулы фуллерена большого количества атомов углерода открываются неограниченные возможности синтеза миллиардов новых соединений с новыми свойствами, а значит и новыми возможностями. Разработка и использование материалов, обладающих сложным комплексом физико-химических свойств, являются одной из основополагающих предпосылок создания техники XXI века. И фуллереноподобные материалы обладают всеми качествами, необходимыми для того, чтобы стать основой материалов будущих разработок. В настоящее время мы стоим только на стартовой черте изучения фуллереноподобных материалов и материалов, получаемых на их основе. Перспективы использования их безграничны.
Данные, представленные в четвертой главе этой книги, демонстрируют одну из блестящих возможностей использования этих материалов. Благодаря компактному и безопасному хранению водорода в фуллереноподобных материалах и материалах, полученных на их основе, становится экономически обоснованным и реальным переход человечества от эры использования запасавшейся миллионами лет солнечной энергии в виде ископаемых топлив к эре солнечно-водородного будущего: непосредственного преобразования солнечной энергии и применения водорода в качестве экологически чистого топлива и энергоносителя. Это будущее видится еще более оптимистичным, если учесть, что источником водорода является вода, которой достаточно на всех континентах и во всех странах. То есть снимается вопрос о странах, богатых топливом и бедных с энергетической точки зрения. Солнечной энергии хватит всем.
Надеемся, что эта книга станет для многих первой ступенькой в познании области науки о фуллеренах, пробудит интерес и желание узнать больше, шагнуть вперед и изучить неведомое.
Заранее приносим свои извинения за возможные опечатки. Мы с удовольствием и благодарностью примем все критические замечания и комментарии. Авторы благодарят В.Б. Черногоренко, А.П. Помыткина, Н.Ф. Гольдшлегер и А.П. Моравского за помощь в написании некоторых глав, а также благодарят О.И. Билык, Д.М. Мильто, Е.А. Лысенко за помощь в наборе и редактировании текста и иллюстраций.